定量裝車系統廠家:液化氣定量裝車安全操作規程
該信息來自:m.stageran.com 作者:湖北弘儀 發表時間:2021-05-24 09:35:16 瀏覽量:3546
[導讀]:本文是湖北弘儀小編于2021-05-24 09:35:16發布的關于液化氣定量裝車系統的資訊,其主要內容為:液化氣是一種在常溫下是氣體在高壓下是液體的氣液兩相的介質,液化氣作為燃料被廣泛應用于工業與民用,液化氣易燃,遇明火即爆炸,在運輸或銷售液化氣的時候,為了保證液化氣能安全地裝入槽車中,就要嚴格按照液化氣的安全裝車操作方法來操作。
液化氣是一種在常溫下是氣體在高壓下是液體的氣液兩相的介質,液化氣作為燃料被廣泛應用于工業與民用,液化氣易燃,遇明火即爆炸,在運輸或銷售液化氣的時候,為了保證液化氣能安全地裝入槽車中,就要嚴格按照液化氣的安全裝車操作方法來操作。
要做到安全裝車,首先需要有一套安全定量裝車控制系統的設備,現場儀表不可缺少的有定量裝車控制儀,流量計,控制閥門,靜電保護器等,還需選用有適合氣液兩相裝卸的密閉式鶴管,定量裝車控制系統廠家湖北弘儀提供液化氣定量裝車控制系統的設備,下面為大家講解液化氣定量裝車的操作規程

液化氣定量裝車安全操作規程
1.裝液化氣的槽罐車要在指定的位置停車,關閉汽車發動機,用手閘制動且操作 人員、駕駛員均不得離開現場;連接靜電接地線靜置10分鐘,安監部與押運人員負責對汽車罐車各附件進行檢查,無異常情況方可裝液。
2.裝液化氣時應接靜電接地線,靜電接地線必須連接牢固,接地電阻必須符合 規范要求;裝卸軟管和管接頭連接必須牢固
3.裝完后,現場操作組認真填寫裝卸紀錄,并妥善保存,內容包括:罐車使用 單位、車型、車號、充裝介質、充裝日期、實際充裝量、充裝者、復驗者和押運員等相關內容并簽字(后附液化氣分析化驗單)
4.遇有雷雨天氣或附近有明火時嚴禁裝卸作業。周圍有易燃、易爆或有毒介質 泄漏或罐體內壓力異常時嚴禁裝卸作業
5. 液化氣安全閥放空管線與火炬系統應用盲板隔絕,在高處放空現場設立警界 區域并有專人監護
6.當班內外操應隨時監測700#系統的溫度壓力,如有異常立即向現場操作組調 度匯報
7. 著火、泄漏應急處理參照專項應急預案執行
液化氣安全定量裝車的具體操作流程與措施
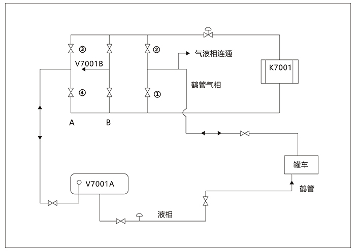
1.確保汽車鶴管氣液相閥門處于關閉狀態
2.將液化氣卸車鶴管氣液相口分別連接到液化氣槽車上的氣液相
3.打開相關管線上的閥門保證儲氣罐、壓縮機、槽車的氣液相都是連通狀態,平衡槽車與液化氣儲罐的壓力
4.依次緩慢打開汽車鶴管氣液相關閥門
5.打開壓縮機將槽車的氣相抽到液化氣儲罐中,液化氣經液相管道進入槽車
6.主控和現場通過觀察液化氣儲罐液位計,當液化氣儲罐中壓力升高,液化氣液體繼續裝入到槽車中
7.達到裝車儀的設定值,關閉現場所有閥門,將液化氣裝車鶴管與槽車拆開
液化氣定量裝車過程中氣相與液相輸送的流程分別為:
液化氣氣相輸送路線為:液化氣槽車→鶴管氣相管線→液化氣壓縮機→壓縮機出口氣相管線→液化氣氣相管線→液化氣儲罐
液化氣液相輸送路線為:液化氣儲罐→液化氣液相管線→液化氣槽車,當液化氣液體裝完后,儲罐內雖然沒有液化氣液體,但是還有大量的壓力較高的液化氣氣體,這部分高壓液化氣氣體也應該回收到槽車
用戶 · 評價
-
湖北弘儀來自黃浦區的客戶反饋
設備用起來很方便,沒怎么出過什么問題,挺好用的
-
湖北弘儀來自黑河市的客戶反饋
服務好!設備不但好用,還漂亮,超值!總體還不錯!
-
湖北弘儀來自鞍山市的客戶反饋
液化氣鶴管的外觀漂亮,質量也可以,我是在經銷商那里買的,沒有直接從廠家采購便宜,早知道就能省點錢了。。
-
湖北弘儀來自榮昌縣的客戶反饋
取得國家級工業產品生產許可證,榮獲湖北省專精特新企業稱號
-
湖北弘儀來自海南省東方市的客戶反饋
剛開始我也什么都不知道,不知道可以先咨詢業務人員嘍,他們會幫我們解決這些問題的,還是免費的哈哈。
-
湖北弘儀來自陜西省榆林市的客戶反饋
現在都用鶴管來取代老式管道了 鶴管主要由立柱、內臂、外臂、彈簧缸平衡系統、裝卸管5個部分組成,主要用于液氨、液化氣、液化天然氣、丙烷、二甲醚的裝卸運輸過程中,是各種流體裝卸部門或單位理想的裝卸設備。
-
湖北弘儀來自新疆伊寧市的客戶反饋
湖北弘儀長期致力于鶴管,管道配件及配套產品的研制與開發。專業鶴管廠家,提供鶴管設計,安裝,維護,保養一條龍服務。
-
湖北弘儀來自湖北省安陸市的客戶反饋
每一道工序精益求精、每一個部件至臻完美,確保每一件產品都擁有世界級的品質。
相關 · 問答
-
問題:哪個生產液化氣、丙烯、液化烴裝卸鶴管廠家比較好?
答案:湖北弘儀電子科技股份有限公司是一家集科研、設計、生產、銷售和系統集成為一體的高新技術企業。公司成立以來致力于石油、化工和天然氣儲運設備的研發、設計和制造,主營自動化控制系統、EPC項目、液態?;费b車控制系統、罐區SCADA系統、多功能液體產品橇裝系統、SIS系統、智能儲運一卡通系統、油氣回收系統、石油化工流體裝卸設備、常溫裝卸車撬、LNG裝卸車撬等產品。
-
問題:湖北液化氣石油鶴管
答案:湖北弘儀電子科技股份有限公司座落于湖北省宜昌市當陽錦屏大道西段全民創業園,交通十分便利,建有現代化生產廠房,花園式的生產環境,先進的生產設備和生產工藝,確認產品達到合格要求,公司擁有一大批多年從事氣體設備的設計、制造的深資設計師及優良員工。在同行業產品中,質量更佳。我公司是一家“技術先進、管理先進、質控科學、設備精良、注重服務”的低溫液體設備及燃氣設備制造公司。
[免責聲明]:部分文章信息來源于網絡以及網友投稿,本網站只負責對文章進行整理、排版、編輯,是出于傳遞 更多信息之目的,并不意味著贊同其觀點或證實其內容的真實性,如本站文章和轉稿涉及版權等問題,請作者在及時聯系本站,我們會盡快處理。
標題:定量裝車系統廠家:液化氣定量裝車安全操作規程
地址:m.stageran.com/hynews/229.html